污水处理设备

山东江南体育有限公司

服务热线:18853672655
邮箱地址:sdsqhb@126.com
公司地址:山东省诸城市龙都街道龙海路6号

浙江养猪场污水处理设备

阅读量:10539 发表时间:2024-05-29 00:00:00
养猪场污水处理设备

简介

养猪场污水处理设备一、养猪场污水处理设备工程概况 根据业主提供的数据,养猪场清粪方式为水冲粪,日排粪污水约100吨。废水中主要含有机物质、氨氮、悬浮物,如果直接将其排放入受纳水体,会造成水质的富营养化,造成浮游生物和藻类的过量繁殖进而引起水质恶化,其好氧特性会使水体的溶解氧降低,导致

养猪场污水处理设备

一、养猪场污水处理设备工程概况

      根据业主提供的数据,养猪场清粪方式为水冲粪,日排粪污水约100吨。废水中主要含有机物质、氨氮、悬浮物,如果直接将其排放入受纳水体,会造成水质的富营养化,造成浮游生物和藻类的过量繁殖进而引起水质恶化,其好氧特性会使水体的溶解氧降低,导致鱼类等生物死亡,影响周边地区的生活环境。从保护环境和企业自身的长远发展来看,治理过程中排放的废水并使之达标排放,既具有经济效益也具有社会效益。

养猪场污水处理设备

二、养猪场污水处理设备设计依据

   (1)《中华人民共和国环境保护法》

   (2)《畜禽养殖业污染物排放标准》(GB18596-2001)

   (3)《畜禽养殖业污染防治技术规范》(HJ/T81-2001);

   (4)《规模化畜禽养殖场沼气工程设计规范》(NY/T 1222-2006);

   (5)《规模化畜禽养殖场沼气工程运行、维护及其安全技术规程》(NY/T 1221-2006);

   (7)《室外给水设计规范》(GB50013-2006);

   (8)《室外排水设计规范》(GB50101-2005);

   (9)《给水排水工程结构设计规范》(CECS138:2002);

   (10)《恶臭污染物排放标准》(GB1455-1993);

   (11)《粪便无害化卫生标准》GB7959-87;

   (12)《室外排水设计规范》1997年修订(GB J 14—1987)

   (13)业主提供的废水水量和相关要求。

养猪场污水处理设备

三、养猪场污水处理设备设计原则

     本工程的编制遵循以下原则:

   (1)贯彻国家关于环境保护的基本国策,认真执行国家和地方的环保法规、政策、规范和标准;

   (2)根据进污水处理场污水水质及达标水质要求,选用适合该公司实际的先进的、成熟的污水处理新工艺、新技术、新设备和新材料,以达到低能耗、低运行费、低基建、少占地、管理方便、运行稳定、工期短的目的;

   (3)采用先进、可靠的自动化控制技术,提高污水处理场管理操作水平,保证污水处理场运行在最佳状态,监控仪表能运行稳定,维修方便,操作简单。

   (4)选用质量好、价格低、效率高的污水处理专用设备,减少维护工作量,增强运行的稳定性;

   (5)在保证处理效果的前提下,尽量节省工程投资,节省用地、能耗,降低运行成本。

   (6)工艺流程先进、简洁、可靠,便于操作管理;

   (7)在整体布局上,综合处理工艺要求与现场地质条件和工厂布局尽可能相协调。

   (8)选用经实践检验,对热处理污水处理效果好的污水处理工艺,确保该污水处理设施一次性达到国家三级排放标准。

   (9)妥善处理固、气废气物,避免二次污染的产生。


四、养猪场污水处理设备进出水水质

  1. 进水水质

      根据业主提供的资料和同类型污水水质情况,进水水质如下:

      沼气池出水:

      PH:6~7            SS≤800mg/L        CODcr≤3500mg/L     BOD5≤1700mg/L       


   2.出水水质

      本方案设计中出水水质达到《城镇污水处理厂污染物排放标准》(GB18918—2002)一级标准B类排放标准。具体主要数据如下:

      单位:mg/L

污染因子质

设计出水水质

CODCr

≤60

BOD5

≤20

SS

≤20

pH

6-9

五、养猪场污水处理设备工艺选择

      养殖场主要采取水冲粪的养殖模式,养殖粪污水主要包括猪排泄的粪尿、冲洗水和溅漏饮用水。该粪污水的特点:

      有机质浓度较高,悬浮物较多,氨氮含量高;

      粪污水中可能含有消毒水、残留的兽药以及各种人畜共患病原体等污染物。

      选择污水处理工艺时,首先应考虑处理工艺的实际效果,必须使处理工艺的去除效果满足污水处理程度的要求,使污水处理站水质达标。其次,还要考虑工艺的可靠性、可行性、稳定性。在保证达标的前提下,则应考虑工艺的经济指标。投资少、运行费用低的工艺是人们的首先,另外,占地少、工艺流程短、运行管理方便亦是选择工艺时应注意的问题。

      废水生物降解性能较好,但因水质、水量变化较大,有机物浓度高,如单采用好氧工艺很难使出水达标。从目前国内外对高浓度废水处理的研究成果和实际工程运行效果来看,结合我公司多年水处理工作经验,本工程推荐采用固液分离+厌氧沼气池+絮凝气浮机+AO接触氧化的处理工艺。可有效脱除废水中的有机物、悬浮物等指标,不仅工艺路线准确,设备投资较小,操作方便,而且药剂用量也较少,运行费用较低。

养猪场污水处理设备

六、养猪场污水处理设备工艺介绍

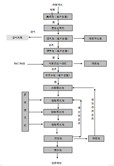
      粪污水首先通过格栅拦截去除大直径的杂物如胎衣、塑料袋等,进入集污池,进行水质、水量调节。再提升至筛网式固液分离机进行固液分离,分离去除粪污水中大部分的粪渣颗粒。分离出的干粪渣进行堆肥处理,滤液流入沼气池,在沼气池中经微生物降解去除大部分COD,同时产生大量沼气,沼气可作为清洁燃料加以利用,沼液进入氧化塘,进行生态利用。

      沼气池出水自流进调节池主要起到调节水量和水质,确保废水处理系统稳定、连续运行的作用。

      调节池出水后进入溶气气浮机,对废水中的悬浮物等进一步进行大幅度地分离去除,从而有效降低COD、SS和后续生化处理工艺的有机负荷,提高整个系统的运行效率。气浮机处理出来的浮渣自流进入污泥池。

      流入中间水池的废水泵入水解酸化池。水解酸化工艺主要用于有机物浓度较高,SS较高的污水处理工艺,是一个比较重要的工艺。水解(酸化)处理方法是一种介于好氧和缺氧处理法之间的方法,和其它工艺组合可以降低处理成本提高处理效率。水解酸化工艺根据产甲烷菌与水解产酸菌生长速度不同,将缺氧处理控制在反应时间较短的缺氧处理第一和第二阶段,即在大量水解细菌、酸化菌作用下将不溶性有机物水解为溶解性有机物,将难生物降解的大分子物质转化为易生物降解的小分子物质的过程,从而改善废水的可生化性,为后续处理奠定良好基础。气浮机出水本身就带有一定的溶解氧,对加速水解酸化反应具有一定意义。

      水解酸化池出水自流进入生物接触氧化池中悬挂高效立体弹性填料,并由鼓风机充氧曝气,维持池内溶解氧浓度 2~4mg/l的条件。在接触氧化池中主要存在好氧微生物及自养细菌(硝化菌),好氧微生物可将有机物分解成 CO2和 H2O,大幅度降解废水中的 BOD5、CODCr、SS等污染负荷。

      接触氧化池按推流运行,以提高有机物的去除率。生物接触氧化池出水进入二沉池,进行脱落生物膜污泥与清水分离,实现出水达标排放的目的。二沉池设为平流式,污泥由污泥泵打入污泥池,在必要时还可将部分污泥回流至生物接触氧化池和水解酸化池,补充微生物菌源,以达到提高 N、P及有机物去除率的目的。

      经沉淀池沉底后上清液进入清水池后达标排放。

养猪场污水处理设备


合作伙伴

以真正的环保理念,从用户实际需求出发,量身定做为客户提供服务。

轻松解决污水问题